| |
![]() |
|
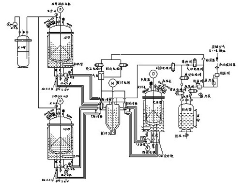
一.用途
聚氨酯發泡機用于生產以MOCA或BDO等為擴鏈劑的澆注型聚氨酯彈性體制品。如:金屬沖壓模用聚氨酯板棒、用于冶金、印染、紡織、礦山、造紙業的各種膠輥、高載荷實芯輪密封件等高耐磨材料。
二.應用領域
1.汽車制造 2。機械 3。石油化工 4。礦山 5。國防 6。紡織
三.特點
1.采用低速高精度計量泵(耐溫300℃,耐壓8Mpa)并設有恒溫裝置,計量準,經久耐用。
2.聚氨酯發泡機采用耐酸不銹鋼(內膽)加熱夾層式料罐,夾層內附有管式電加熱器,外層有聚氨酯隔熱保溫,并設有料罐防濕干燥杯裝置。高精密新不型密封裝置,確保罐內高真空度,提高制品品質。
3.聚氨酯彈性體澆注機可生產出不同顏色或不同硬度的制品(可加色)。
4.當兩種預聚體(配方)相同時,可以在瞬間切換,生產出不同顏色或一樣的顏色和一樣的硬度,也可視作為二組份澆注機(A原料罐容量增加一倍)可以連續生產、縮短輔助時間,提高生產效率。
5.機頭增加防逆裝置,解決了澆注時倒料問題;
6。聚氨酯發泡機在澆注過程中任一組份的壓力或計量泵失調時,主機停止澆注并報警,減少原料浪費,保證制品質量,降低生產成本.
7.聚氨酯彈性體澆注機所有操作,控制方式,全采用微全電腦控制,實現操作智能化。
四.CPU--02型高溫彈性體澆注機主要參數
| 序號 | 項目\型號 | CPU-01 | CPU-02 | CPU-03 | CPU-04 | CPU-05 |
| 1 | 總吐出量(g/min) | 200-800 | 1000-3000 | 2000-5000 | 2000-8000 | 5000-15000 |
| 2 | 預注體罐(A)容積L | 120 | 180 | 220 | 220 | 300 |
| 3 | 交聯劑罐(B)L | 30 | 30 | 30 | 30 | 50 |
| 4 | 清洗罐L | 20 | 20 | 20 | 20 | 20 |
| 5 | 真空泵 | 2*8A | 2*8A | 2*8A | 2*8A | 2*15A |
| 6 | 總功率KW | 26 | 26 | 26 | 26 | 31 |
| 7 | 整機重量Kg | 1100 | 1150 | 1200 | 1200 | 1300 |
組成名稱 | 混合比 | 溫度 | 粘度 |
預注體(A) | 100 | 80 | 500-2000 |
擴鏈劑(B)MOCA或BDO | 8-20 | 120 | 50-200-MAX |


產品展示
歡迎您與我們聯系
0577-66081328Copyright ? 2013-2014 瑞安市科泰聚氨酯機械設備有限公司 版權所有 網站地圖 主營:聚氨酯發泡機、彈性體澆注機 浙ICP備17000912號-2 技術支持:浙江聯欣科技
手機網站